在港口貨物裝卸的繁忙現場,在隨車起重機穿梭的基建工地,在船舶克令吊作業的遼闊海面 —— 每一次精準吊裝、每一次穩定懸停,都離不開核心動力部件的可靠支撐。力克川液壓的卷揚馬達,正是憑借 “強動力、高穩定、超安全” 的三重優勢,成為隨車起重機、港口吊、船舶克令吊及各類工程機械起升機構的 “動力心臟”,為千萬工程場景注入高效動能。
LWM530卷揚馬達
力克川卷揚馬達可靈活安裝于起升機構(卷揚機構),以卷揚馬達LWM530應用的起升機構為例,其單繩拉力達3 噸,能輕松應對多種吊裝場景需求。
強動力
藏在硬核的動力參數里。搭載高性能卷揚馬達,單繩拉力可達 3 噸,額定輸出轉矩穩定可靠,即使面對重型物料的持續起吊,也能保持動力不衰減、運轉無卡頓。配合優化的液壓回路設計,最大輸入流量適配性更廣,調速范圍精準可控,從低速重載到高速輕載,都能靈活應對 —— 無論是港口吊搬運數十噸的集裝箱,還是隨車起重機吊裝建筑構件,力克川液壓卷揚馬達都能讓設備 “力從心發”,大幅縮短作業周期。
高穩定
源于細節處的技術打磨。針對傳統起升機構 “亂繩” 這一行業痛點,創新采用雙折線繩槽(Double-fold Lebus groove)結構,鋼絲繩纏繞時自動貼合繩槽軌跡,緊密排列不打滑、不堆疊,不僅減少了鋼絲繩的磨損,更避免了因亂繩導致的作業中斷。同時,緊湊的卷揚馬達內藏式設計讓起升機構整體更小巧,適配不同設備的安裝空間,無需大幅改造即可輕松集成,讓設備布局更合理、作業更靈活。
超安全
安全是刻在產品基因里的底線。配備常閉式制動器,確保起重機在空中懸停時牢牢鎖定重物,杜絕溜車風險。這一設計不僅保障了操作人員的人身安全,更避免了因設備失穩造成的物料損壞,尤其在高空、海上等高危作業場景中,為每一次吊裝筑牢 “安全防線”。
技術參數
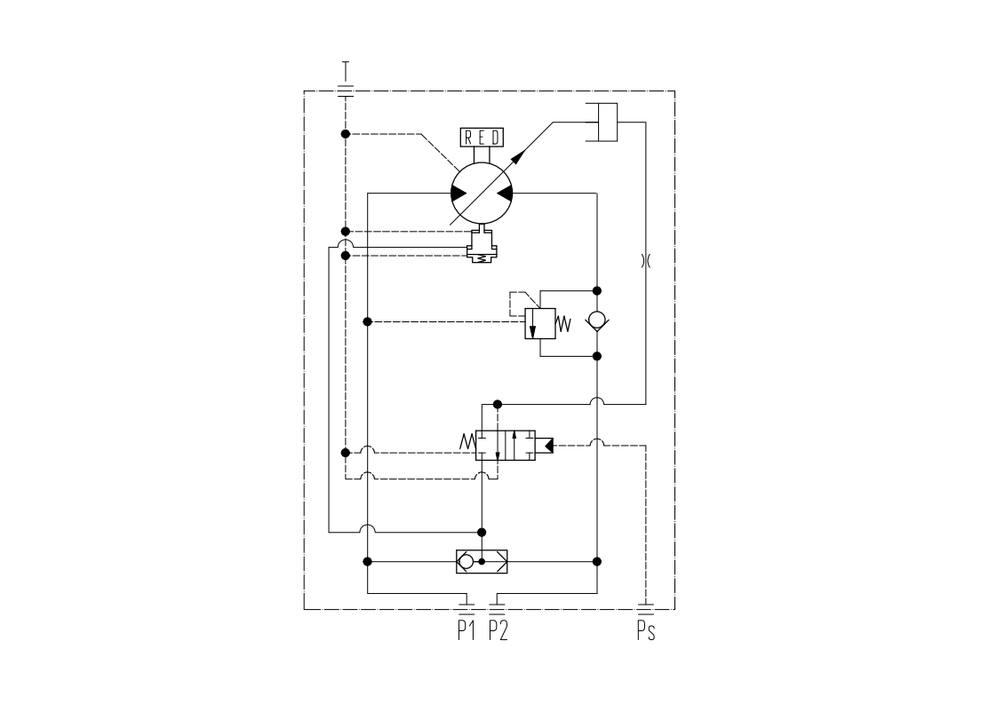
液壓回路圖

外形尺寸圖

更值得一提的是,液壓卷揚馬達始終以 “客戶需求” 為核心:針對 8-12 噸隨車起重機,可按需調整安裝尺寸與鋼絲繩長度,完美適配不同品牌、不同型號的設備。
選擇力克川液壓卷揚馬達,不僅是選擇一臺動力設備,更是選擇一套 “高效 + 穩定 + 安全” 的起升工程作業解決方案。無論是推動基建項目提速,還是保障港口、船舶作業順暢,它都將成為您工程路上的可靠伙伴,讓每一次吊裝都更有底氣!
如果您想了解更多信息,歡迎撥打咨詢熱線:400 116 2006 有專業工作人員為您詳細解答!
